Bosch DHG6023RUC - Manual

Bosch DHG6023RUC - Manual, léela gratuitamente en línea en formato PDF. Esperamos que esto te ayude a resolver cualquier duda que puedas tener. Si tienes más preguntas, contáctanos a través del formulario de contacto.
Índice:
- Página 3 – Índice de materias; Definiciones de seguridad
- Página 4 – Seguridad; INSTRUCCIONES IMPORTANTES DE SEGURIDAD; LEA Y GUARDE ESTAS INSTRUCCIONES
- Página 5 – Instrucciones para la conexión a tierra
- Página 6 – Instalación; Equipo necesario; Información Técnica
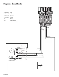
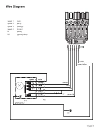
- Página 9 – Diagrama de cableado
0RGHOV
Ventilation Blower Motor
DHG6023RUC
"Cargando la instrucción" significa que debes esperar hasta que el archivo se cargue y puedas leerlo en línea. Algunas instrucciones son muy grandes y el tiempo de carga depende de la velocidad de tu conexión a Internet.
Otras instrucciones para Bosch DHG6023RUC
Resumen
Este electrodoméstico de Bosch está hecho por BSH Home Appliances Corporation 1901 Main Street, Suite 600 Irvine, CA 92614 ¿Preguntas? 1-800-735-4328 www.bosch-home.com/us ¡Esperamos oír de usted! Índice de materias Seguridad . . . . . . . . . . . . . . . . . . . . . . . . . . . . . . . . . 1 Instal...
Español 1 Seguridad INSTRUCCIONES IMPORTANTES DE SEGURIDAD LEA Y GUARDE ESTAS INSTRUCCIONES IMPORTANTE: Guarde estas instrucciones para el inspector de la empresa proveedora de gas de su localidad. INSTALADOR: Deje esas instrucciones de instalación con el aparato para el propietario. PROPIETARIO: Gu...
Español 2 INSTRUCCIONES IMPORTANTES DE SEGURIDAD LEA Y GUARDE ESTAS INSTRUCCIONES Instrucciones para la conexión a tierra Esta unidad debe estar conectada a tierra. En caso de mal funcionamiento o falla, la conexión a tierra reducirá el riesgo de descarga eléctrica proporcionando una vía de menor re...